產品介紹
TF、TFK圓錐、圓柱齒輪減速機
概述:
本產品是參照中華人民共和國冶金行業標準YB/T050-93《冶金設備用YNK齒輪減速器》,集幾十年的精湛技術,優化設計而成的四級垂直軸硬齒面圓錐、圓柱齒輪減速器。
應用范圍:
1.輸入轉速不大于1500轉/分。
2.齒輪傳動圓周速度不大于20米/秒。
3.工作環境為-40~45℃。如果低于0℃,啟動前應預熱至0℃以上。
4.廣泛用于冶金、礦山、化工、建材、起重、運輸、紡織、造 紙、食品、塑料、橡膠、工程機械、能源等工業部門。
性能特點:
1.減速器速比范圍大:90~500。
2.機械傳動效率高:大于91%。
3.齒輪均采用優質合金鋼滲碳、淬火、精加工而成。
4.體積小、重量輕、精度高、承載能力大、效率高、壽命長、傳動平穩、噪音低。
5.一般采用油池潤滑,自然冷卻,當熱功率不能滿足時,可采用循環油潤滑,冷卻盤管冷卻。
6.易于拆檢,易于安裝。
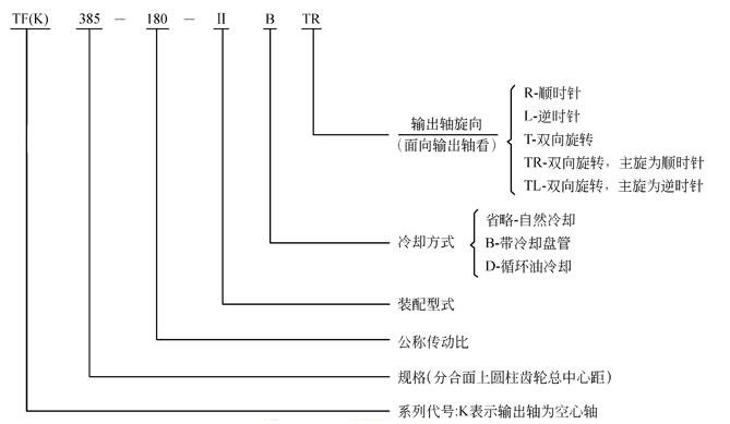
減速器規格及其表示方法:
1.規格:272,305,340,385,430,480,545,610,680,770,860,960,1080,1210,1360
2.表示方法:

TF、TFK圓錐、圓柱齒輪減速器外形安裝尺寸


表13
a
L
B
h
d1
L1
d1
L1
d2
L2
A1
L4
L9
iN=100~200
iN=224~500
272
305
340
600
665
745
290
320
355
32
32
40
16k6
16k6
19k6
40
40
50
14k6
16k6
19k6
30
40
40
75m6
85m6
95m6
140
170
170
63
70
80
163
175
197.5
188
209
238
383
430
480
545
840
930
1025
1160
390
450
500
570
40
50
50
63
24k6
28m6
32m6
32m6
50
60
80
80
22k6
24k6
28m6
28m6
50
50
60
60
100m6
110n6
130n6
140n6
210
210
250
250
90
100
112
125
222.5
245
260
300
263
293
325
364
iN=90~160
iN=180~500
610
680
770
1280
1420
1610
600
690
750
63
80
80
38m6
42m6
48m6
80
110
110
28m6
32m6
38m6
60
80
80
170n6
180n6
220n6
300
300
350
140
160
180
320
355
400
398
445
505
iN=90~280
iN=315~500
860
960
1080
1210
1360
1790
2010
2260
2540
2850
830
910
1030
1160
1320
100
100
125
125
160
55m6
60m6
65m6
75m6
90m6
110
140
140
140
170
42m6
42m6
48m6
60m6
65m6
110
110
110
140
140
240n6
280n6
300n6
340n6
400n6
410
470
470
550
650
200
225
250
280
320
450
515
575
655
735
557
624
694
780
868
a
G1
G2
H1
H≈
L6
L8
B1
L7
L5
地腳螺栓
平均重量
(kg)
參考油
量(I)
d
數量
272
305
340
507
565
622
140
155
170
180
200
225
375
415
462
510
570
630
170
190
210
245
275
300
45
47.5
57.5
120
137.5
150
M16
M16
M20
8
8
8
160
225
320
12
16
22
385
430
480
545
700
778
862
970
190
215
240
270
250
280
315
355
511
570
644
719
705
810
855
960
235
270
285
320
335
380
430
490
67.5
60
85
100
165
195
200
215
M20
M24
M24
M30
8
8
8
8
430
580
820
1150
32
45
63
90
610
680
770
1070
1195
1330
290
320
360
400
450
500
806
906
1006
1080
1200
1350
360
400
450
520
590
650
100
110
130
250
275
310
M30
M36
M36
8
8
8
1500
2150
2900
140
190
265
860
960
1080
1210
1360
1480
1680
1895
2120
2370
400
440
500
560
645
560
630
710
800
900
1121
1261
1406
1581
1783
1500
1680
1890
2130
2400
500
560
630
710
800
710
790
890
1000
1140
145
165
185
205
225
335
370
420
470
530
M42
M42
M48
M48
M56
8
8
8
8
8
4200
5600
7700
10500
14500
370
560
570
900
1270
裝配型式
按輸出軸分,TF可分為Ⅰ、Ⅱ、Ⅲ、Ⅳ、Ⅴ、Ⅵ、Ⅶ七種裝配型式,TFK可分為Ⅰ、Ⅱ、Ⅲ、Ⅳ四種裝配型式。如需配逆止器時請注明(一盤為自配),

| TF、TFK圓錐、圓柱齒輪減速機 | |||||||||||||||||||||||||||||||||||||||||||||||||||||||||||||||||||||||||||||||||||||||||||||||||||||||||||||||||||||||||||||||||||||||||||||||||||||||||||||||||||||||||||||||||||||||||||||||||||
|
概述: 本產品是參照中華人民共和國冶金行業標準YB/T050-93《冶金設備用YNK齒輪減速器》,集幾十年的精湛技術,優化設計而成的四級垂直軸硬齒面圓錐、圓柱齒輪減速器。 應用范圍: 1.輸入轉速不大于1500轉/分。 2.齒輪傳動圓周速度不大于20米/秒。 3.工作環境為-40~45℃。如果低于0℃,啟動前應預熱至0℃以上。 4.廣泛用于冶金、礦山、化工、建材、起重、運輸、紡織、造 紙、食品、塑料、橡膠、工程機械、能源等工業部門。 性能特點: 1.減速器速比范圍大:90~500。 2.機械傳動效率高:大于91%。 3.齒輪均采用優質合金鋼滲碳、淬火、精加工而成。 4.體積小、重量輕、精度高、承載能力大、效率高、壽命長、傳動平穩、噪音低。 5.一般采用油池潤滑,自然冷卻,當熱功率不能滿足時,可采用循環油潤滑,冷卻盤管冷卻。 6.易于拆檢,易于安裝。 減速器規格及其表示方法: 1.規格:272,305,340,385,430,480,545,610,680,770,860,960,1080,1210,1360 2.表示方法:
TF、TFK圓錐、圓柱齒輪減速器外形安裝尺寸
表13
裝配型式 按輸出軸分,TF可分為Ⅰ、Ⅱ、Ⅲ、Ⅳ、Ⅴ、Ⅵ、Ⅶ七種裝配型式,TFK可分為Ⅰ、Ⅱ、Ⅲ、Ⅳ四種裝配型式。如需配逆止器時請注明(一盤為自配),
| |||||||||||||||||||||||||||||||||||||||||||||||||||||||||||||||||||||||||||||||||||||||||||||||||||||||||||||||||||||||||||||||||||||||||||||||||||||||||||||||||||||||||||||||||||||||||||||||||||

a>